3 Way RF Combiner 698-2700 & 1920-2170 & 2300-3800MHz - это высокопроизводительное устройство, предназначенное для объединения нескольких радиочастотных сигналов в один выход. Этот компактный и эффективный комбайнер обеспечивает бесшовную интеграцию радиочастотных сигналов, оптимизируя уровень сигнала и обеспечивая надежную связь в различных приложениях.
1. Комбайнер для совместного использования фидеров
2. Высокая направленность / изоляция
3. Мощность 250 Вт, высокая надежность
4. Низкий КСВ и низкий PIM (IM3)
3 Way RF Combiner 698-3800MHz
3Way RF Combiner - это передовое устройство, предназначенное для объединения трех радиочастотных (RF) сигналов в один выход. Этот компактный и эффективный комбинатор обеспечивает бесшовную интеграцию нескольких радиочастотных сигналов, оптимизируя производительность сети и обеспечивая надежную связь.
Особенности:
1. Трехсторонняя конфигурация: Комбинатор имеет трехстороннюю конфигурацию, позволяющую объединить три радиочастотных сигнала в один выход. Он представляет собой универсальное решение для интеграции нескольких источников РЧ-сигналов, упрощения сетевой инфраструктуры и снижения требований к оборудованию.
2. Поддержка широкого частотного диапазона: Комбинатор поддерживает широкий частотный диапазон, позволяющий использовать его в различных радиочастотных системах и приложениях. Он обеспечивает совместимость с различными частотными диапазонами, позволяя гибко интегрировать РЧ-сигналы из различных источников.
3. Низкие вносимые потери и высокая изоляция: Благодаря низким вносимым потерям и высоким характеристикам изоляции комбайнер минимизирует потери мощности сигнала в процессе объединения. Он сохраняет целостность сигнала, предотвращая его деградацию и помехи, что приводит к улучшению общей производительности сети.
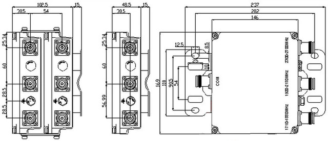
Технические характеристики |
| Frequency Range | Port1: 698-1880 MHz |
| Port2: 1920-2170 MHz | |
| Port3: 2300-3800 MHz | |
| Insertion Loss | ≤0.3dB |
| Return Loss / VSWR | ≤-19dB / 1.25 |
| Ripple In Band | ≤0.2dB |
| Isolation | ≥50dB |
| Impedance | 50Ω |
| Input Power | ≤ 250W(avg.) |
| PIM (IM3) | ≤ -150dBc @2×20W |
| DC/AISG | By-pass(max.3000mA) |
| Connectors | 4 pcs 4.3-10 Female |
| Weight | 1Single unit: 2.3Kg / Double unit: 4.6Kg |
| Dimensions(Without Connectors) |
Single unit: 169*146*49mm Double unit: 169*146*102mm |


| Основные | |
|---|---|
| Производитель | CenRF |
| Страна производитель | Китай |
| Состояние | Новое |
- Цена: Цену уточняйте



Отправка с 29 марта 2026
